油浸式无局放试验变压器的设备组成
电气测试设备不是单一设备,通常是一套设备配合起来运行。我们来举个例子,油浸式无局放试验变压器的设备组成(仅供参考)。
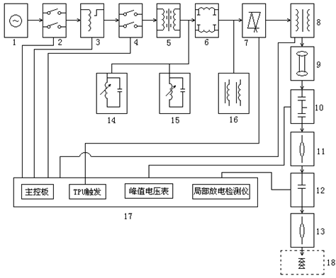
1、电源(用户自配:220V、380V、3kV、6KV、10KV)
2、一次开关柜(或电源箱)(根据控制台?。?br />
3、调压器 4、二次开关柜(选件)
5、隔离变压器(选件) 6、电源噪音滤波器(选件)
7、电子快速?;て鳎═PU)(选件) 8、工频无局部放电试验变压器
9、?;さ缱?nbsp; 10、工频无局部放电电容分压器
11、导电杆(选件) 12、无局部放电耦合电容器(选件)
13、导电杆(选件) 14、三次谐波滤波器(选件)
15、五次谐波滤波器(选件) 16、补偿电抗器组(选件)
17、手/自动控制台 18、试品(用户自配)
上面油浸式无局放试验变压器的设备组成,如果需要本套仪器对价格有兴趣,可在线咨询。
2、一次开关柜(或电源箱)(根据控制台?。?br />
3、调压器 4、二次开关柜(选件)
5、隔离变压器(选件) 6、电源噪音滤波器(选件)
7、电子快速?;て鳎═PU)(选件) 8、工频无局部放电试验变压器
9、?;さ缱?nbsp; 10、工频无局部放电电容分压器
11、导电杆(选件) 12、无局部放电耦合电容器(选件)
13、导电杆(选件) 14、三次谐波滤波器(选件)
15、五次谐波滤波器(选件) 16、补偿电抗器组(选件)
17、手/自动控制台 18、试品(用户自配)
上面油浸式无局放试验变压器的设备组成,如果需要本套仪器对价格有兴趣,可在线咨询。
- 上一篇: 抗干扰异频介损仪的仪器特点
- 下一篇: 抗干扰异频介损测试仪的概述





