真空开关真空度测试仪的仪器测试原理
电力试验设备有很多种类,开关类是其中重要的一种,了解它们的仪器测试原理,能很好了解一款产品。下面合众电气技术工程师介绍,真空开关真空度测试仪的仪器测试原理。
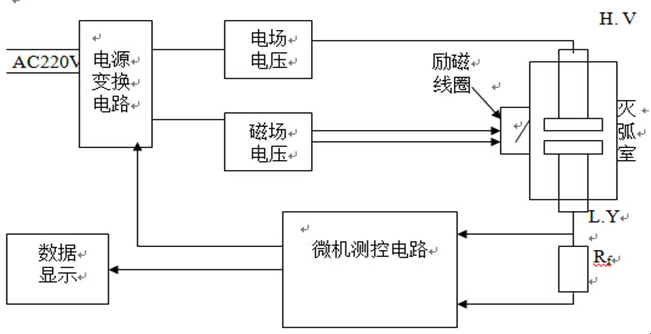
将灭弧室两触头拉开一定的开距,施加脉冲高压;将灭弧室置于螺旋线圈内或将新型电磁线圈置于灭弧室外侧,向线圈施加磁场电压,从而在灭弧室内产生与高压同步的脉冲磁场。这样在脉冲磁场和强电场的作用下,灭弧室中的电子作螺旋运动,并与残余气体分子发生碰撞电离,所产生的离子电流与残余气体的密度(即真空度值)成比例关系。对于不同型号的真空管(管型),由于其结构不同,在同等触头开距、同等真空度、同等电场与磁场的条件下,离子电流的大小也不相同。通过实验可以标定各种管型的真空度与离子电源间的对应关系曲线。当测知离子电流后,就可以通过查询该管型的离子电流-真空度曲线而获得该管型的真空度。测试电路示意图如图1所示。
图1 灭弧室真空度磁控度放电法测试电路
在常规磁控放电法测试灭弧室的真空度时,为了提高测试灵敏度,需从断路器上卸下灭弧室,并置于螺旋管线圈内。这样一来,灭弧室重新装回断路器装置上时需要重新调整机械参数,工作量很大且需专业人士。使用新型磁线圈可以从侧面包围灭弧室,这样就不必拆卸灭弧室。同时采用单片微机(单片微型计算机)进行同步控制与数据采集处理,提高了灭弧室真空度的现场测试灵敏度。
本章是真空开关真空度测试仪的仪器测试原理,您需要电力绝缘测试设备或开关类检测设备,都可以联系合众电气客服,我们会安排专业的产品经理和您联系。
将灭弧室两触头拉开一定的开距,施加脉冲高压;将灭弧室置于螺旋线圈内或将新型电磁线圈置于灭弧室外侧,向线圈施加磁场电压,从而在灭弧室内产生与高压同步的脉冲磁场。这样在脉冲磁场和强电场的作用下,灭弧室中的电子作螺旋运动,并与残余气体分子发生碰撞电离,所产生的离子电流与残余气体的密度(即真空度值)成比例关系。对于不同型号的真空管(管型),由于其结构不同,在同等触头开距、同等真空度、同等电场与磁场的条件下,离子电流的大小也不相同。通过实验可以标定各种管型的真空度与离子电源间的对应关系曲线。当测知离子电流后,就可以通过查询该管型的离子电流-真空度曲线而获得该管型的真空度。测试电路示意图如图1所示。
在常规磁控放电法测试灭弧室的真空度时,为了提高测试灵敏度,需从断路器上卸下灭弧室,并置于螺旋管线圈内。这样一来,灭弧室重新装回断路器装置上时需要重新调整机械参数,工作量很大且需专业人士。使用新型磁线圈可以从侧面包围灭弧室,这样就不必拆卸灭弧室。同时采用单片微机(单片微型计算机)进行同步控制与数据采集处理,提高了灭弧室真空度的现场测试灵敏度。
本章是真空开关真空度测试仪的仪器测试原理,您需要电力绝缘测试设备或开关类检测设备,都可以联系合众电气客服,我们会安排专业的产品经理和您联系。
- 上一篇: 真空开关真空度测试仪仪器面扳及连线说明
- 下一篇: 微机继电?;げ馐砸峭饨覲C机操作说明





