回路电阻测试仪的结构特征与工作原理
了解电力试验设备的结构和原理能帮助我们更好了解一款产品,下面合众电气专家介绍,回路电阻测试仪的结构特征与工作原理。
1、结构
本机集开关电源大电流发生器、数字电流表,微欧计于一体,操作方便,读数直观,还可作为一个直流大电流源单独使用(短时间)。
2、工作原理
■本仪器采用新型大电流开关电源,功耗低、效率高、发热小,输出电流稳定。
■市电经开关电源输出,电流经采样电路显示出来,测试电阻经表头采样电路显示。
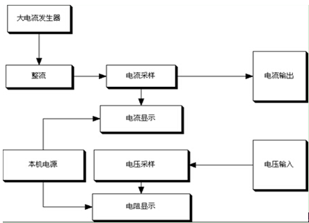
3、原理框图
1、结构
本机集开关电源大电流发生器、数字电流表,微欧计于一体,操作方便,读数直观,还可作为一个直流大电流源单独使用(短时间)。
2、工作原理
■本仪器采用新型大电流开关电源,功耗低、效率高、发热小,输出电流稳定。
■市电经开关电源输出,电流经采样电路显示出来,测试电阻经表头采样电路显示。
3、原理框图
- 上一篇: 回路电阻测试仪的概述





